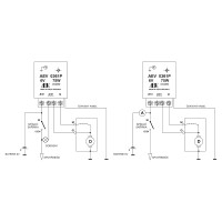
Regulátor dynama 6V/75W AEV s ukostřením ( + )
Kód: PAL0361P
Váha: 87 g
Výrobce: Česká Republika
695 Kč vč. DPH
574,38 Kč bez DPH
Skladem
Popis
Regulátor dynama pro regulaci derivačních dynam s mínusovou regulací. Regulátor se spíná do budícího vinutí dynama proti kostře a je určen pro síť se jmenovitým napětím 6V, která je provozována s plusovým pólem akumulátoru na kostře.
Regulátor zajistí regulaci výstupního napětí dynama a zároveň chrání dynamo proti proudovému přetížení. Díky funkci zpětného spínače je akumulátor odpojen od dynama v případě zpětného proudu z akumulátoru do dynama, například při stojícím motoru nebo při poruše dynama.
Technické parametry:
- Jmenovité napětí sítě: 6V
- Typ regulace: mínusová
- Jmenovitý výkon dynama: 75W
- Maximální hodnota budícího proudu: 4A
- Pracovní teplota: -20°C / +90°C
- Minimální odpor budícího vinutí: ≥2Ω
- Ukostřený pól akumulátoru: plus
- Regulované napětí dynama: 7,3±0,1V
- Proudové omezení: 11,0 A ±5%
- Klidový proud: < 1mA/6,5V










